EPC项目全过程管理是指在工程设计、采购以及施工等项目实施阶段,对整个项目进行全方位的规划、组织、协调和控制的管理过程。下面,对EPC项目全过程管理流程进行梳理。

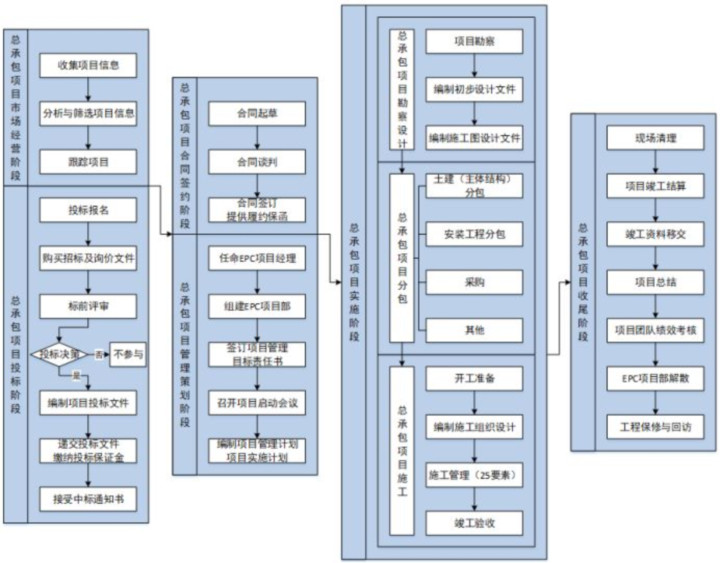
▲EPC项目全过程管理总流程
市场经营阶段的主要工作内容包括:收集工程总承包项目信息、分析与筛选项目信息、跟踪项目等。一般由企业经营部门通过公开招投标、主动来电来函、客户介绍等多种渠道收集工程总承包项目信息。项目信息收集后,企业经营部门和技术支持部门综合项目规模、商务条件、风险因素、建设周期、市场需求等因素,对收集的项目信息进行分析,筛选出具有潜在投标价值的项目。之后,企业经营部门和技术支持部门负责对具有潜在投标价值的项目进行跟踪,收集项目建设方、项目背景、有利条件、不利因素等资料。

企业经营部门和技术支持部门在跟踪、收集潜在投标项目资料后,进行工程总承包项目投标准备。工程总承包项目投标阶段的主要工作包括:投标报名、购买招标及询价文件、标前评审、编制项目投标文件、递交投标文件、缴纳投标保证金、缴纳招标服务费(若有)、接收中标通知书等。在标前评审会中综合项目投标资质要求、规模、工期、技术可行性、商务条件、合同价格形式、付款条件、评分办法等因素,确定是否参与投标。
收到中标通知书后,工程总承包项目进入合同签约阶段。合同签约阶段的主要工作包括:合同起草、合同谈判、合同评审、合同签订、提供履约保函(保证金)等。

工程总承包项目合同评审通过或合同签订后,项目进入启动策划阶段。工程总承包项目管理启动策划阶段的主要工作包括:任命EPC项目经理、组建EPC项目部及任命项目团队、签订项目管理目标责任书、召开项目启动会议、编制项目管理计划与项目实施计划等。
1、任命EPC项目经理:工程总承包企业在EPC合同生效后,任命项目经理,并由企业法人代表签发书面授权委托书。按照规范要求,EPC项目经理应取得工程建设类注册执业资格或高级专业技术职称,具有相应的工作能力和管理经验,并得到建设单位认可。
2、组建EPC项目部及任命项目团队:工程总承包企业应根据项目类别、项目特点、投标文件和合同要求,按照标准化管理要求拟定项目组织架构和挑选项目部人员。项目部基本岗位包括:项目经理、项目总工(项目技术负责人)、采购经理、勘察经理、设计经理、施工经理、试运行经理以及各管理要素控制工程师等。项目部组织架构及团队人员信息确定后,经企业人事部门盖章后完成项目团队任命手续。
3、签订项目管理目标责任书:项目部组建后,企业依据项目合同内容、合同目标,编制项目管理目标责任书,并组织EPC项目经理共同签订。项目管理目标责任书的内容包括: 项目质量、HSE、进度、结算、文明施工等管理目标,双方的权利、责任与义务,考核与奖惩等内容。
4、召开项目启动会议:项目启动会议主要内容一般有:进行EPC合同交底和全过程项目管理交底,介绍项目背景、项目总体计划、主要利益相关方、相关参与部门配合事项、项目管理目标责任书等,重点讨论分析项目存在的风险及应对策略、重要的技术质量问题等。
5、编制项目管理计划与项目实施计划:EPC项目经理负责组织编制项目管理计划与项目实施计划。项目管理计划与项目实施计划包含项目设计、采购、施工等合同全过程工作,经批准后实施。项目管理计划作为项目部实施项目的企业内部指导性、纲领性文件,是编制项目实施计划的依据。项目实施计划需经建设单位确认后,作为项目部实施项目的操作性文件。项目经理应组织项目部人员对项目管理计划与项目实施计划进行交底。

工程总承包项目管理启动策划工作完成后,进入项目实施阶段。工程总承包项目实施阶段主要工作包括:勘察设计、采购、施工等工作内容。
1、工程总承包项目勘察设计阶段:勘察设计管理的主要工作包括:开展勘察,编制初步设计文件、施工图设计文件等。EPC项目经理负责项目勘察设计阶段各项工作,组织勘察经理、设计经理分别开展勘察、设计管理,项目部其他成员参与。项目部设计经理负责编制设计计划和设计完工报告,报EPC项目经理审批。初步设计和施工图设计应体现与采购、施工的接口管理。工程总承包企业应按照合同要求进行优化设计,做好投资控制,确保限额设计,并控制施工图设计进度。施工图应进行设计可施工性分析,确保工程质量。施工图设计完成后,企业配合建设单位进行施工图审查及修编工作。
2、工程总承包项目采购(分包)阶段:工程总承包项目采购(分包)合同内容一般包括:土建、安装、设备采购、其他服务等。采购(分包)工作包括:提出采购(分包)需求(采购分包需求包括质量标准、技术参数、进度 计划、需求数量等),编制采购(分包)招标文 件及技术标准,开展采购(分包)招标工作,组织签订采购(分包)合同,进行采购(分包)合同交底,执行采购(分包)合同,采购(分包)总结及评价等。
3、工程总承包项目施工管理阶段:工程总承包项目施工过程主要控制内容包括:开工准备、编制施工组织设计、编制专项方案、施工过程管理。

项目竣工验收通过后,进入收尾阶段。项目收尾阶段的主要工作包括:现场清理、项目竣工结算、竣工资料移交、项目总结、项目团队绩效考核、EPC项目部解散、工程保修与回访等。
1、现场清理:EPC项目部根据施工现场情况研究确定工地清理方案,EPC项目经理组织分包方开展工程清理及零星工作收尾、临时设施拆除、设施设备及剩余材料清理、场地清理、道路清理、废物垃圾清理、现场周边设施清理恢复等工作。
2、项目竣工结算:EPC项目部负责组织分包方依据项目施工图、竣工图、设计变更、现场签证、索赔等资料编制竣工结算报告。EPC项目部完成竣工结算报告编制后,将竣工结算报告报企业管理部门审核。审核通过后,由EPC项目部上报监理单位、建设单位审批。项目竣工结算报告审计通过后,EPC项目部负责项目尾款催收。依据经审计的竣工结算报告,EPC项目部负责组织各分包方(供应商)编制结算报告。经审批的分包方结算报告作为合同结算的依据。
3、竣工资料移交:项目竣工验收通过后,EPC项目经理组织项目分包方编制其合同范围内的项目竣工资料,EPC项目部在汇总分包方竣工资料的基础上,整理形成工程总承包项目竣工资料。EPC项目部在向建设单位及建设档案管理部门移交项目竣工资料时,同步向建设单位提交使用说明书、工程保修书。
4、项目总结:项目收尾完成后,EPC项目经理负责组织项目部成员就项目实施经验进行总结,形成项目总结报告。总结报告应包含:项目进度、质量、 HSE、合同及费用、档案(信息)等方面的执行情况及经验和教训,以及对项目分包方、供应商 履约情况的评价。项目总结报告是工程总承包企 业获取知识和累积经验的重要途径。
5、项目团队绩效考核:项目收尾完成后,企业应组织相关部门按照绩效考核办法,对项目团队进行考核。工程总承包企业应推行项目经理负责制。
6、EPC项目部解散:工程总承包项目收尾工作完成后,EPC项目经理负责EPC项目部解散工作。项目解散申请经企业主管部门审批同意后,项目部解散。
7、工程保修与回访:项目移交后,企业还需负责缺陷责任期内的缺陷修复和质量保修期内的质量保修工作。缺陷责任期满后,完成质保金的清收。企业应建立工程回访机制,通过工程回访增强顾客对售后服务的满意程度。
近年来,国内有关EPC建设模式的行业政策日趋完善,工程总承包市场将会步入高质量发展的黄金期,工程总承包企业应把握行业机遇,不断夯实转型基础和提升工程管理的精细化、信息化和科学化水平,实现工程总承包业务的跨越式发展。